DG视讯DG

新闻中心

NEWS CENTER

新闻中心 产品资讯 工业废水处理厂远程监控

工业废水处理厂远程监控

发布时间:2022-11-25

阅读量:0次

工业废水背景

工业废水是指工业生产过程中产生的废水、污水和废液,其中含有随水流失的工业生产用料、中间产物和产品以及生产过程中产生的污染物。随着工业的迅速开展,废水的种类和数量迅猛增加,对水体的污染也日趋广泛和严重,威胁人类的健康和安全。因此,对于保护环境来说,工业废水的处理比城市污水的处理更为重要。处理工业废水是环保公司主要业务,但是往往存在污水处理站分布广、不集中等难题,使得管理起来十分难,一套科学有序的管理方案是帮助环保公司进行污水站管理的有效工具。

网络构架 一个服务中心+N个现场+N个监控终端
方案原理
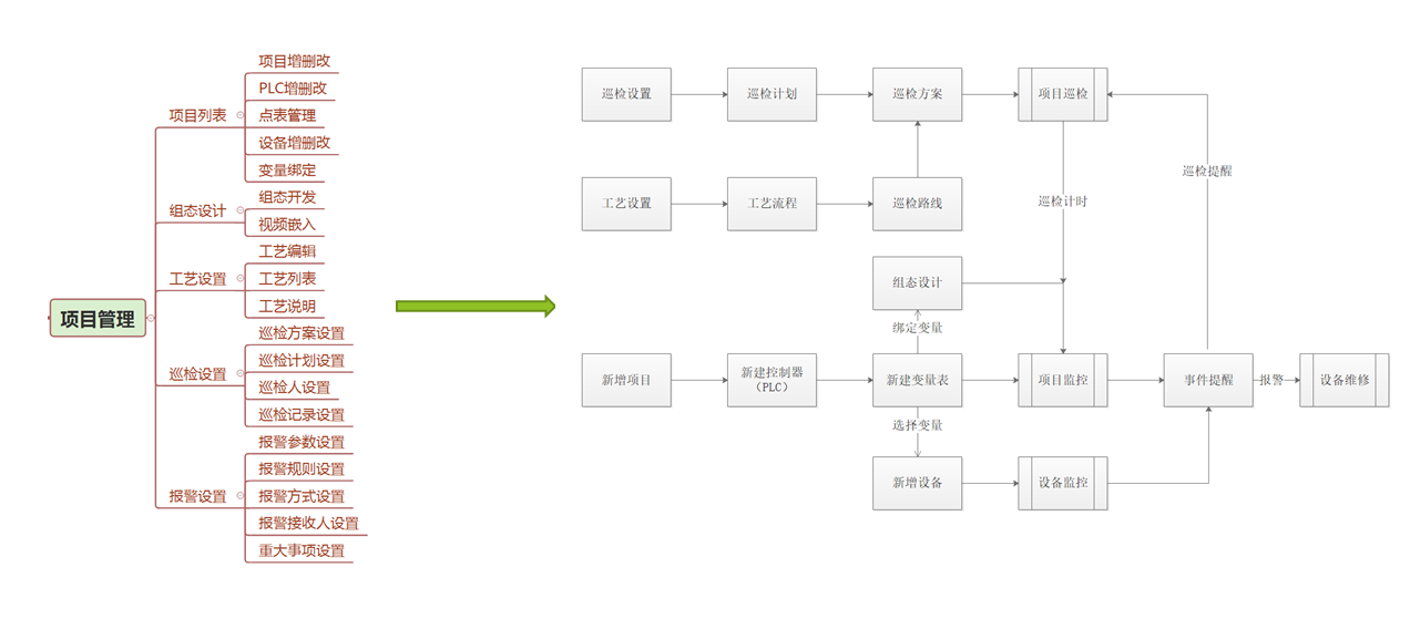
项目管理流程:

项目监控是具体单一的运行数据,包括基本信息、全景图、工艺流程图/组组态画面/视频/巡检数据、历史参数、报警数据、污泥管理数据等。
污水处理
思普云平台体验地址:http://iot.idosp.net/idosp/login.html
前一篇:工业设备远程运维平台 返回列表 下一篇:2020开工打卡,DG视讯DG智通与你共克时艰

相关新闻

2026-03-02

省政协副主席、民盟省委会主委何寄华赴DG视讯DG智通召开“人工智能赋能未来产业”专题调研

2026-02-12

DG视讯DG智通 | 2026年春节放假安排

2025-11-23

陆续在三年!DG视讯DG智通荣登“工业互联网500强”

云平台应用案例

帮助企业低成本、高效率、专业化建立属于自己的工业互联网平台!

立即咨询